Til hovedinnholdet på siden
  • Välkommen till Yourex - Din Grossist på bilelektriska reservdelar.

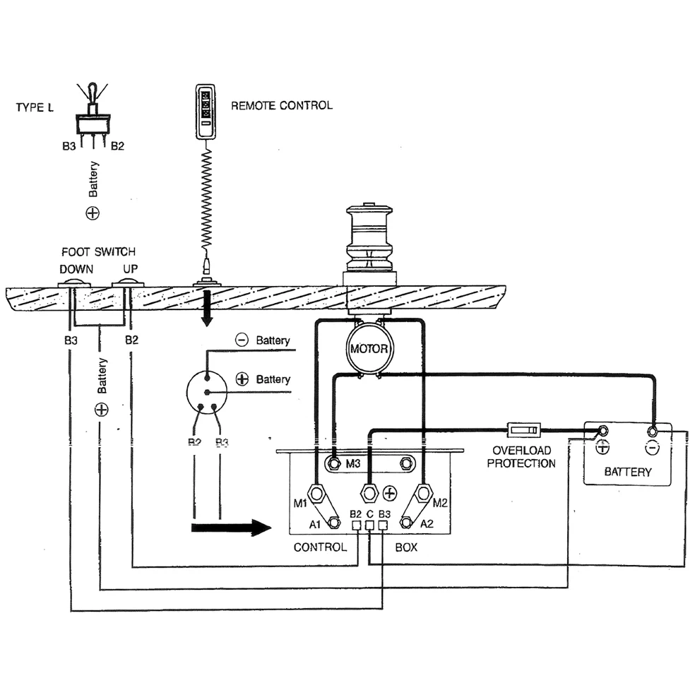
Varenr.: 12-802-2420

Dobbelrelé 12V, DC Motor K.boks

Teknisk info:

12V-100A, DC motor kontrollboks

Beskrivelse

Dobbelrelé 12V, DC-motor K.box 12V-100A, DC-motor kontrollboks 120x60x100mm. Passer for DC-motorer, Ankerkran Marin mm.