Til hovedinnholdet på siden
  • Välkommen till Yourex - Din Grossist på bilelektriska reservdelar.

Varenr.: 12-802-2422

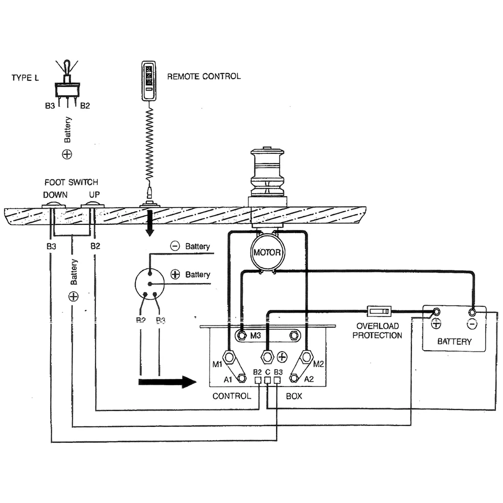
Dobbelrelé 24V, DC Motor K.boks

Teknisk info:

24V-50A, DC Motor styrekasse

Beskrivelse

Dobbelt relé 24V, DC Motor K.box 24V-50A, DC Motor kontrollboks 120x60x100 Passer til DC motorer, Anker vinsj Marine mm.